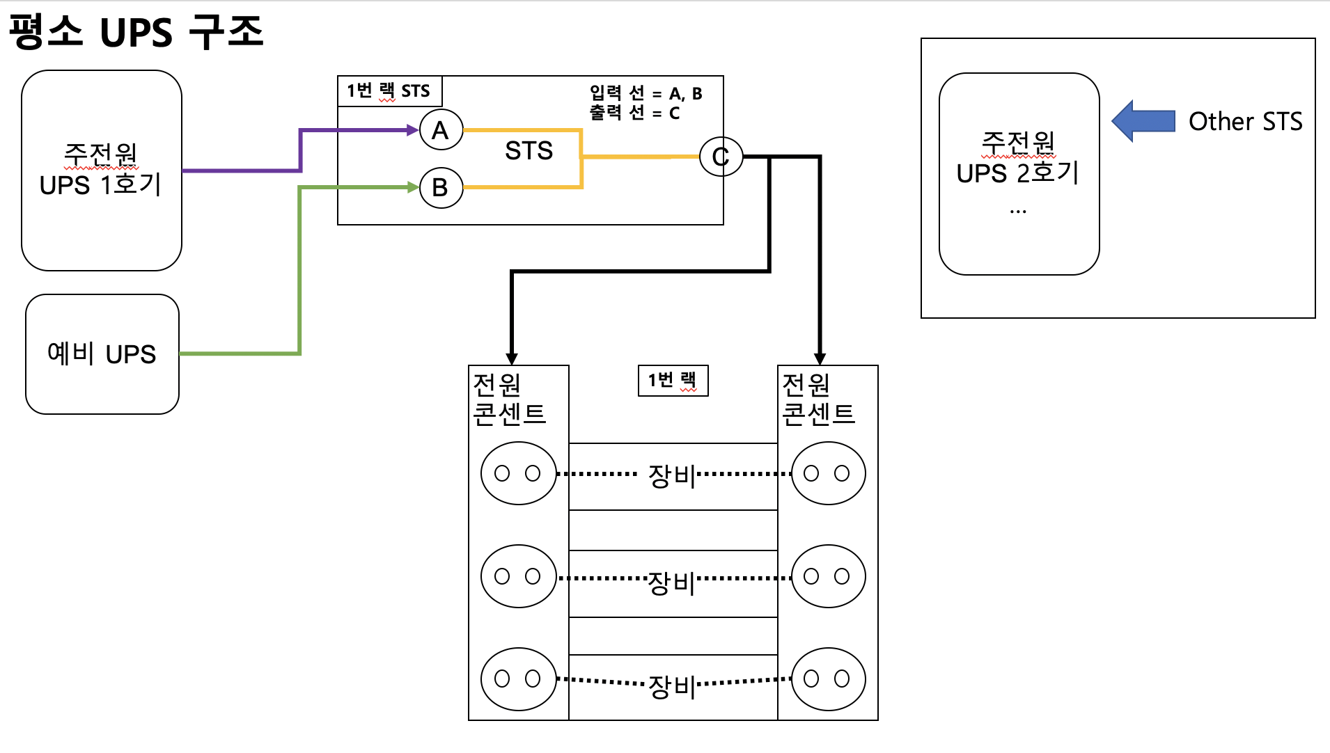
UPS와 STS 그리고 랙 전원 간 구조도
사실 엔지니어 생활을 하면서 UPS와 STS의 구조를 모르면서 생활을 했었다. 전원 작업이 필요할 때, 막연히 "주/예비 UPS가 있으니 알아서 전원이 공급되니까 걱정할 필요 없겠지"라고 생각했었다. 언젠간 제대로 알아보자라고도 생각했지만, 사실 제대로 된 정보를 찾기가 너무 어려우기도 했고, 무엇보다 알려고 하는 의지가 부족했었다.
그러던 도중에 어느날 임대한 IDC의 UPS 작업할 일이 생겼고, 해당 사업자 담당자에게 꼬치꼬치 캐물으면서 겨우 구조도를 완성하게 되었다.
추측이지만.. 이 구조를 아는 NE, SE는 몇 분 안계실지도..?
[UPS <-> STS <-> 랙 전원 구조도]

내가 겪었던 UPS/STS/랙 전원의 구조는 이러하다.
이 구조에서 1번 랙에 백본 스위치와 같은 중요 장비들이 있었고, 1호기의 UPS 작업이 필요한 상황이었다. 물론, 대수롭지 않게 예비 UPS가 있으니 무순단으로 괜찮다고 넘겼을 수도 있다.
하지만, 내 경우에는 일말의 여지라도 남기기 싫었다. 그래서 만에하나인 장애 시나리오 2가지를 생각해 냈다.
장애 시나리오-1) 1호기 UPS의 교체 시, 예비 UPS로 전원 순단이 되지 않을 경우의 시나리오
- 해당 시나리오는 UPS 작업 시의 휴먼 에러와 시스템적인 에러 상황을 대비하여 생각하였다.
장애 시나리오-2) 1번 랙의 총 사용전력이 예비 UPS의 전력보다 높을 경우
- 해당 시나리오는 1번 랙에 샤시 형태의 백본 스위치가 있었기에 다른 콘센트보다 사용전력이 훨씬 많아 조사를 했다.
2가지의 장애 시나리오를 모두 회피할 수 있는 방법을 고민하다가 한 가지 방법을 고안했고, ISP측에서도 가능하다고 하면서 내 제안을 수용해 주었다. (2번 시나리오의 경우에는 주/예비 할 것없이 UPS의 스펙이 충분했기에 고려 대상이 아니라고 답변 받았다.)
시나리오 1번의 경우에는
a) 1번랙에 별도의 Z호기 UPS와 연결된 별도 전원 콘센트를 두고, 스위치와 서버의 전원은 핫스왑이 되는 전원이기에 한 쪽의 전원을 별도 콘센트로 연결 한다. (이렇게 되면, 1호기 UPS를 내려도 예비 UPS와 Z호기 UPS로 전원을 출력받기 때문에 전혀 이상이 없다.)
b) 1호기 UPS 작업을 진행한다.
c) 1호기 작업이 완료되면 원래 UPS로 복구 한다.
a~b까지의 작업이 글로만 표현해서는 이해하기가 어려우니 그림으로 표현해 보면 아래와 같다.

이렇게 작업하여 장애 없이 무사히 작업을 완료 할 수 있었다. (작업은 ISP에서 했지만..)
이번 작업으로 새삼 전기는 정말 어려운 분야인 것을 깨달았다. 듣기로는 과학자들 왈, 인간이 전기에 대해서 모르고 사용중이라고 하던데..;;; 아무튼 여차저차 했지만, 좋은 경험이었던 것 같다.